Fjernvarme i nye områder
Dit varmeværk
Priser
Selvbetjening
Selvbetjening
Meld flytning
Download app
Tilmelding til betalingsservice
SMS Service
Fejlfinding i fjernvarmeinstallationen
Aflæsningsskema
Principdiagrammer for fjernvarmeinstallationer
Elektronisk færdigmelding
PDF færdigmelding af installationer
Klagevejledning
Gode råd
Nyheder
Kontakt os
Forside
Selvbetjening
Principdiagrammer for fjernvarmeinstallationer
Vis dokument
Bilag 1 Direkte Anlæg Med Opblanding Og Varmtvandsbeholder
Vis dokument
Bilag 2 Direkte Anlæg Med Opblanding Og Gennemstrømningsveksler
Vis dokument
Bilag 3 Indirekte Anlæg Med Varmtvandsbeholder
Vis dokument
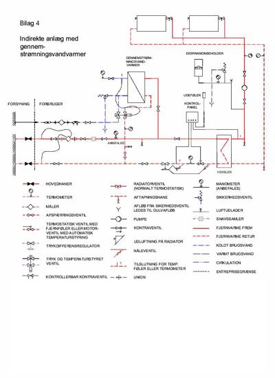
Bilag 4 Indirekte Anlæg Med Gennemstrømningsveksler
Vis dokument
Bilag 5 Dobbeltveksler Anlæg